ПСТ 10.24.35

Чертеж изделия:
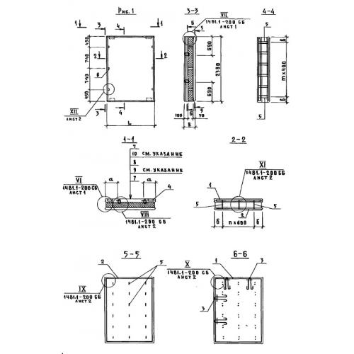
Характеристики изделия:
ПараметрЗначение
длина980 мм
ширина350 мм
высота2380 мм
вес810 кг
Шифр1481

ПСТ 10.24.35  Панели стеновые трехслойные по Шифру 1481.